| GENE SLOVERS US NAVY PAGES OP 769 CONFIGURATION OF THE THREE GUN TURRETS USS NEW JERSEY 30 APRIL 1968 REACTIVATION |
| IOWA CLASS BATTLESHIP PICTURES NAVAL ORDNANCE PAMPHLET OP 769 TITLE AND FORWARD CHAPTER 15 TURRET ELECTRICAL INSTALLATIONS |
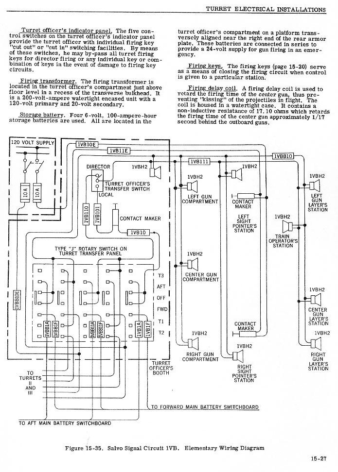
| TURRET ELECTRICAL INSTALLATIONS PAGE 1 TURRET ELECTRICAL INSTALLATIONS PAGE 2 TURRET ELECTRICAL INSTALLATIONS PAGE 3 |
![]() |
![]() |
![]() |
![]() |
![]() |
![]() |
![]() |
![]() |
![]() |
![]() |
![]() |
![]() |
![]() |
![]() |
![]() |
![]() |
![]() |
![]() |
![]() |
![]() |
![]() |
![]() |
![]() |
![]() |
![]() |
![]() |
![]() |
![]() |
![]() |